手机橙电

欢迎来到橙电平台

登录 免费注册

  创意无极限,仪表大发明。今天为大家介绍一项国家发明授权专利——一种户用超声波水表防错波改进方法

要闻     2017-12-27 11:44:04         中国仪表网

  创意无极限,仪表大发明。今天为大家介绍一项国家发明授权专利——一种户用超声波水表防错波改进方法

  创意无极限,仪表大发明。今天为大家介绍一项国家发明授权专利——一种户用超声波水表防错波改进方法。该专利由辽宁航宇星物联仪表科技有限公司申请,并于2017年12月19日获得授权公告。
 
  内容说明
 
  本发明涉及计量仪表中户用超声波水表的精确计量领域,特别是一种户用超声波水表防错波改进方法。
 
  发明背景
 
  超声波换能器的信号质量直接决定着整表的计量性能。然而超声波信号极易受到干扰,如水质质量,外界环境等。如果阀值设置不合理,即使能够满足本次测量,但一点点的干扰就会影响错波,导致整个测量过程的失败。
 
  干扰普遍存在,一种合适的防干扰防错波的改进方法至关重要。
 
  发明内容
 
  本发明的目的是提供一种户用超声波水表的防错波改进方法,可以更合理的提高超声波在水中的计量采样精度。
 

 
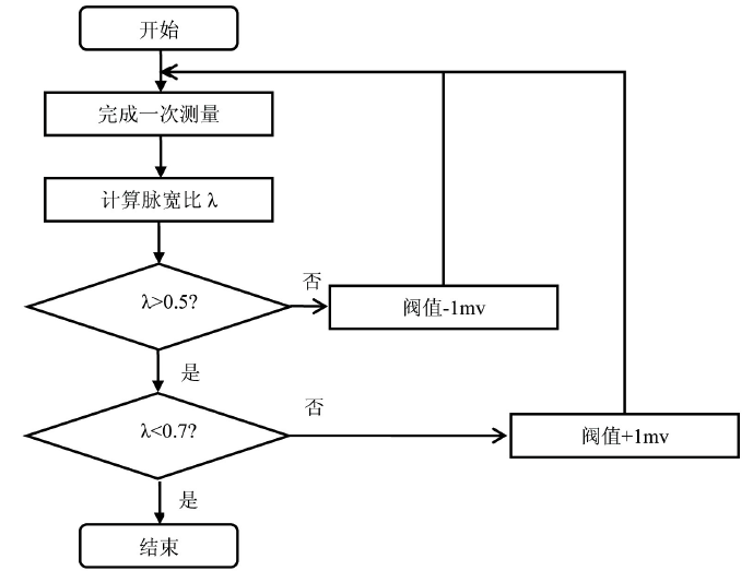
图为本发明的原理框图
 
  本发明所采用的技术方案是,一种户用超声波水表的防错波改进方法,每次测量结束后计算本次测量的脉宽比λ=(CW-PW)/PW,在不发生错波的情况下,对阀值进行微调。当λ<0 .5时,表示阀值设置偏高,当出现微小干扰时,容易导致少采一个波,所以需将阀值向下减少1mv。如果λ>0 .7时,表示阀值偏低,当出现微小干扰时,容易导致多采一个波,所以需将阀值向上增加1mv。
 
  本发明的实施方法步骤为:1、每次测量结束后计算本次测量的脉宽比λ。2、比较λ是否大于0 .5,若是,跳转到步骤3。若不是将阀值向下减少1mv,跳转到步骤1。3、比较λ是否小于0 .7,若是,跳转到步骤4。若不是将阀值向上增加1mv,跳转到步骤1。4、结束。
 
  本发明的优点在于:有效的抵抗干扰导致的错波,对仪表计量精确度的影响。
 
  如需进一步了解,请下载该专利完整说明书。
 
  更多仪表技术专利最新动态,请持续关注
相关资料下载:一种户用超声波水表防错波改进方法.pdf
相关阅读:
今日焦点 Hot
本周热点

询价规则     |     报价规则     |     服务条款     |     法律声明

Copyright 2014-2025 www.gzcd88.com 广州橙电网络科技有限公司 版权所有 粤ICP备15096921号-2

期待您的反馈

你的需求是我的使命,你的建议的是我们的动力

关注橙电采购平台官方微信 - 橙电君