手机橙电

欢迎来到橙电平台

登录 免费注册

  创意无极限,仪表大发明。今天为大家介绍一项国家发明授权专利——一种基于NB-IoT的智能电表电能计量装置

要闻     2017-12-26 11:39:34         中国仪表网

  创意无极限,仪表大发明。今天为大家介绍一项国家发明授权专利——一种基于NB-IoT的智能电表电能计量装置

  创意无极限,仪表大发明。今天为大家介绍一项国家发明授权专利——一种基于NB-IoT的智能电表电能计量装置。该专利由郑州启硕电子科技有限公司申请,并于2017年12月19日获得授权公告。
 
  内容说明
 
  本发明涉及电表计量装置领域,尤其是一种基于NB-IoT的智能电表电能计量装置。
 
  发明背景
 
  电能计量装置包括各种类型电能表、计量用电压互感器、计量用电流互感器及其二次回路和电能计量柜(箱)等。在电力系统发、供、用电的各个环节中,装设了大量的电能计量装置,用来测量发电量、厂用电量、供电量、售电量等,为制定生产计划、搞好经济核算和计收电量提供依据。
 
  基于蜂窝的窄带物联网(Narrow Band Internet of Things,NB-IoT)成为万物互联网络的一个重要分支;NB-IoT具备以下特点:一是广覆盖;二是具备支撑海量连接的能力;三是更低功耗。
 
  电能表是用来测量电能的仪表,它是供用电双方进行电量结算的主要依据,因此确保其计量的准确性越来越被重视,随着现代电力系统的发展,计费用高压电能计量装置因为环境的影响会产生一定的失压情况,导致计量不准确;另一方面,对于季节性用电的用户,用电负荷不符合现有计量装置,导致计量不准确。
 
  发明内容
 
  本发明的目的在于:本发明提供了一种基于NB-IoT的智能电表电能计量装置,通过设置电压比较器和失压装置把因环境产生的电压误差计入计量,解决了现有忽略因用电用户类型差别导致的计量不准确的问题,达到了排除环境因素导致的误差从而提高计量准确性的效果。
 

 
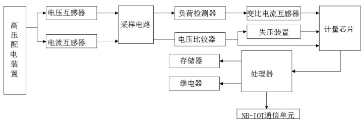
图为本发明的系统框图
 
  本发明采用的技术方案如下:一种基于NB-IoT的智能电表电能计量装置包括顺次连接的采集装置、误差检测装置、计量装置和处理组件;采集装置包括电流互感器、电压互感器和采样电路;电流互感器和电压互感器分别与采样电路电性连接;误差检测装置包括电压比较器和失压装置,计量装置包括计量芯片,采样电路、电压比较器、失压装置和计量芯片顺次电性连接;采样电路、电压比较器和计量芯片顺次电性连接;处理组件包括处理器和存储器,计量芯片、处理器和存储器顺次电性连接。
 
  误差检测装置还包括负荷检测器和变比电流互感器;负荷检测器与变比电流互感器电性连接,变比电流互感器与计量芯片电性连接。处理组件还包括继电器,继电器与处理器电性连接。处理组件还包括NB-IoT通信单元,NB-IoT通信单元与处理器电性连接。
 
  本发明的有益效果是:(1)本发明通过设置误差检测装置降低因使用环境导致的电压误差,误差检测装置包括电压比较器和失压装置,通过比较电压将实际电压与额定电压的差值电压计入计量,降低了电压误差,解决了现有忽略因环境产生的误差导致的计量不准确的问题,达到了排除环境因素导致的误差从而提高计量准确性的效果;(2)本发明通过设置负荷检测器和变比电流互感器,通过检测负荷变化,根据用电用户类型选择更适合的变比后再进入计量,考虑到季节性用电用户的特殊情况,解决了因用电用户类型差别导致的计量不准确的问题,进一步提高计量的准确性;(3)本发明还通过设置处理器和NB-IoT通信单元,实现计量数据的远程传送的同时提高传送的稳定性和实现远距离传输;(4)本发明还通过设置继电器,处理器可根据计量数据触发继电器进行开断,进一步确保计量的安全性,同时还可以通过NB-IoT通信单元实现远程监控。
 
  如需进一步了解,请下载该专利完整说明书。
 
  更多仪表技术专利最新动态,请持续关注
相关资料下载:一种基于NB‑IoT的智能电表电能计量装置.pdf
相关阅读:
今日焦点 Hot
本周热点

询价规则     |     报价规则     |     服务条款     |     法律声明

Copyright 2014-2025 www.gzcd88.com 广州橙电网络科技有限公司 版权所有 粤ICP备15096921号-2

期待您的反馈

你的需求是我的使命,你的建议的是我们的动力

关注橙电采购平台官方微信 - 橙电君