手机橙电

欢迎来到橙电平台

登录 免费注册

  创意无极限,仪表大发明。今天为大家介绍一项国家发明授权专利——用于智能电表的校表方法

要闻     2017-12-05 10:39:04         中国仪表网

  创意无极限,仪表大发明。今天为大家介绍一项国家发明授权专利——用于智能电表的校表方法

  创意无极限,仪表大发明。今天为大家介绍一项国家发明授权专利——用于智能电表的校表方法。该专利由华立科技股份有限公司申请,并于2017年12月1日获得授权公告。
 
  内容说明
 
  本发明属于电测量技术领域,特别涉及用于智能电表的校表方法。
 
  发明背景
 
  在智能电网的推动下,用户对如何快速提高智能电表的计量精度要求越来越高。由于技术的限制,现有的智能电表只能通过脉冲输出接口来校表的误差,但是这样方式下智能电表的校表时间过长,尤其是在智能电表多的情况下,导致在实际使用过程中工作效率低下。
 
  发明内容
 
  为了解决现有技术中存在的缺点和不足,本发明提供了通过缩短智能电表的校表时间,以便提高工作效率的校表方法。
 

 
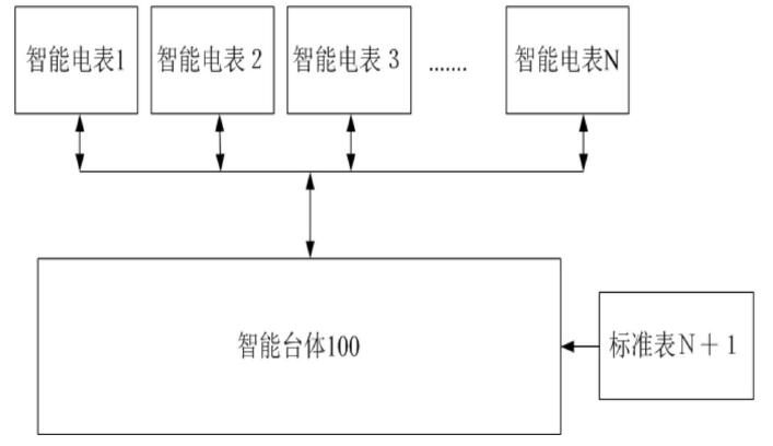
图为用于说明校表方法的示意图
 
  为了达到上述技术目的,本发明提供了用于智能电表的校表方法,所述校表方法用于对连接在智能台体上的智能电表进行校准,在所述智能台体上还连接有用于产生标准值的标准表,所述校表方法包括:令所述智能台体对所述智能电表进行上电操作,使得所述智能电表进入校表状态;从所述智能电表处获取测量功率值,从所述标准表处获取样本功率值,确定所述测量功率值与所述样本功率值的功率差值;如果所述功率差值超出预设范围,则判定所述测量功率值对应的智能电表存在误差;
 
  将所述功率差值传输至存在误差的所述智能电表,令所述智能电表根据所述功率差值进行校准;在收到校准完成信号后,完成校表流程;其中,所述测量功率值和所述样本功率值精确到小数点后四位。
 
  所述上电操作包括:所述智能电表中设有计量回路和防窃电回路;同时对所述计量回路和所述防窃电回路进行上电操作。所述智能电表与所述智能台体的传输过程基于波特率为9600。所述校表方法,还包括:确定轻载点输入状态下的参考值。还包括:将所述参考值传输至存在误差的智能电表,令所述智能电表根据所述参考值进行校准。所述智能电表的序号为1至N,所述标准表的序号为N+1;其中,N的取值范围为正整数。所述校表方法还包括:从所述智能台体处获取自身参考值,从所述标准表处获取标准值,确定所述自身参考值与所述标准值的差值; 如果所述差值超出预设范围,则判定所述智能台体存在误差;令所述智能台体根据所述差值进行校准。还包括:如果在预设时间内所述智能台体与标准表、所述智能电表之间没有数据传输,令所述智能电表退出校表状态,完成校表流程。还包括:所述预设时间为两小时。所述校表状态为工厂模式。
 
  本发明提供的技术方案带来的有益效果是:通过上述校表方法,可以获取标准表的样本功率值、智能电表的测量功率值,获取二者的功率差值,进而根据功率差值对智能电表进行校准,从而缩短校表时间,提高工作效率。
 
  如需进一步了解,请下载该专利完整说明书。
 
  更多仪表技术专利最新动态,请持续关注
相关资料下载:用于智能电表的校表方法.pdf
相关阅读:
今日焦点 Hot
本周热点

询价规则     |     报价规则     |     服务条款     |     法律声明

Copyright 2014-2025 www.gzcd88.com 广州橙电网络科技有限公司 版权所有 粤ICP备15096921号-2

期待您的反馈

你的需求是我的使命,你的建议的是我们的动力

关注橙电采购平台官方微信 - 橙电君