创意无极限,仪表大发明。今天为大家介绍一项国家发明授权专利——电能表状态评估指标选取及量化方法。该专利由国网重庆市电力公司电力科学研究院申请,并于2017年11月14日获得授权公告。
内容说明
本发明涉及电能计量装置状态评估领域,特别是一种电能表状态评估指标选取及量化方法。
发明背景
电能是国民经济和人民生活极为重要的能源,电气化程度和管理现代化水平是衡量一个国家发达与否的重要标志。电力生产的特点是发电厂发电、供电部门供电、用户用电这三个部门连成一个系统,不间断地同时完成。发、供、用电三方如何销售与购买电能、如何进行经济计算,涉及许多技术、经济问题。营业性计费的公正合理,涉及电业部门与用户的经济利益。提高电能计量的正确性,对发、供、用电三方都是十分需要的。
目前,国内外并没有成熟的针对整套电能计量装置系统运行状况进行在线的监测系统,国内目前采取定期现场检验的方式,对电能表的运行状态进行判断。但是这种检验方式往往只能通过计量装置的现场运行指标来判断电能表状态,评价体系略显单一,无法从多方面系统的反应计量装置的状态。另一方面,许多电能表的影响指标缺乏一个明确具体的量化标准,难以在状态评估中对其影响进行定量的评判。
发明内容
本发明的目的就是提供一种电能表状态评估指标选取及量化方法,通过这种电能表状态综合评价方法,根据电能表的工作原理和运行特性,结合国家电网新推出的用电信息采集系统等电能计量装置在线监测系统,从基础信息、运行监测和运行状态信息三个方面提取评价指标,指标选取广而全,分类清晰,可以综合反映电能计量装置的运行状态。

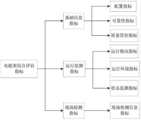
图为本发明状态评估指标选取的类型
本发明的目的是通过这样的技术方案实现的,具体内容如下:1)电能表综合评估指标包括:基础信息指标、运行监测指标、现场检测指标;2)电能表评估指标量化方法为:针对电能表综合评估指标,制定基础信息指标、运行监测指标及现场检测指标对应的指标量化参考依据,对电能表各层指标进行打分。
电能表综合评估指标具体包括以下类别:1-1)基础信息指标包括:配置指标:接线方式、装置封闭性、表型选择、主副电能表、接线端子盒、安装位置、计量柜;可靠性指标:电能表平均寿命预计、可靠性试验;质量管控指标:家族缺陷、批次验收抽检、基本误差、误差分散性、批次检定合格率、批次退货率、运行质量抽检、运行故障率;1-2)运行监测指标包括:运行状况指标:用户信誉、运行时间、封印、元器件故障、输出故障、外观故障、其他故障、线损;运行环境指标:负荷性质、运行电压、频率波动、谐波、电能表工作电源可靠性、静电放电、环境温度、环境湿度、电磁场干扰、雷击;状态监测指标:电量异常、电压电流异常、时钟异常、负荷异常、费控异常;1-3)现场检测指标包括:现场检测信息指标:现场检验误差、组合误差、时钟检查。
本发明的其他优点、目标和特征在某种程度上将在随后的说明书中进行阐述,并且在某种程度上,基于对下文的考察研究对本领域技术人员而言将是显而易见的,或者可以从本发明的实践中得到教导。本发明的目标和其他优点可以通过下面的说明书和权利要求书来实现和获得。
如需进一步了解,请下载该专利完整说明书。
更多仪表技术专利最新动态,请持续关注
相关资料下载:[发明授权] 电能表状态评估指标选取及量化方法.pdf