创意无极限,仪表大发明。今天为大家介绍一项国家发明授权专利——开关型传感器检测电路。该专利由深圳市志奋领科技有限公司申请,并于2017年11月10日获得授权公告。
内容说明
本发明涉及检测电路,尤其涉及开关型传感器检测电路。
发明背景
工业传感器如接近开关,光电开关,光纤放大器等等基本都是NPN或PNP开集输出结构的开关型输出。对于NPN和PNP这两种不同类型的传感器的输出外部电路也不相同,如NPN输出负载是上拉电阻,而PNP输出是下拉电阻,另外传感器工作电压也是比较宽,很多5-24V,两种结构输出可参加图1和图2。
工程师在使用这工业传感器的过程中在不清楚传感器类型的前提下并不是很方便检测传感器是否已损坏,甚至在装上设备后发现系统工作不正常时,他们也不能轻易排查是否为传感器的问题。
发明内容
针对上述技术问题,本发明的目的在于提供一种开关型传感器检测电路,其结构简单,成本低,能够检测不同类型的传感器在不同电压的供电情况下的输出变化。

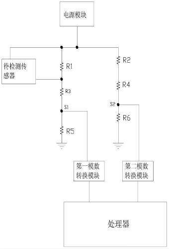
图为本发明的开关型传感器检测电路的电路结构图
为实现上述目的,本发明采用如下技术方案:开关型传感器检测电路,包括待检测传感器,传感器输出检测模块、电源输出检测模块、第一模数转换模块、第二模数转换模块、处理器以及电源模块;所述传感器输出检测模块、电源输出检测模块和待检测传感器均与电源模块连接,所述待检测传感器和第一模数转换模块均与传感器输出检测模块连接,所述电源输出检测模块与第二模数转换模块连接,所述第一模数转换模块和第二模数转换模块均与处理器连接;所述电源输出检测模块用于输出电源电压检测信号至第二模数转换模块,以使第二模数转换模块将该电源电压检测信号进行模数转换后发送至处理器;所述传感器输出检测模块用于输出传感器输出电压检测信号至第一模数转换模块,以使第一模数转换模块将该传感器输出电压检测信号进行模数转换后发送至处理器。
优选的,所述传感器输出检测模块包括电阻R1、电阻R3和电阻R5,所述电阻R1的一端连接电源模块,所述电阻R1的另一端和电阻R3的一端连接待检测传感器的输出端,所述电阻R3的另一端和电阻R5的一端均与第一模数转换模块连接,电阻R5的另一端接地。
进一步优选的,电源输出检测模块包括电阻R2、电阻R4和电阻R6,所述电阻R2的一端连接电源模块,电阻R2的另一端和电阻R4的一端连接,电阻R4的另一端和电阻R6的一端均与第二模数转换模块连接,电阻R6的另一端接地。所述电阻R1的阻值等于电阻R2的阻值,电阻R3的阻值等于电阻R4的阻值,电阻R5的阻值等于电阻R6的阻值。
相比现有技术,本发明的有益效果在于:本发明的开关型传感器检测电路结构简单,成本低,通过传感器输出检测模块能够检测传感器的当前输出电压,通过电源输出检测模块能够检测电源模式的输出电压,处理器根据两者结合,能够自动判断出该待检测传感器为NPN传感器还是PNP传感器。
如需进一步了解,请下载该专利完整说明书。
更多仪表技术专利最新动态,请持续关注
相关资料下载:[发明授权] 开关型传感器检测电路.pdf