创意无极限,仪表大发明。今天为大家介绍一项国家发明授权专利——IC卡智能水表阶梯计价系统。该专利由成都秦川物联网科技股份有限公司申请,并于2017年10月31日获得授权公告。
内容说明
本发明涉及一种水表,更具体的说,本发明主要涉及一种IC卡智能水表阶梯计价系统。
发明背景
随着社会的发展,自来水的使用需求逐年增加,为响应国家发改委对能源价格方案的统一部署,部分自来水公司将对终端水表实行阶梯价格计费的运营方式,但目前主流的智能水表均不具备阶梯计价的功能,市面上的部分类似产品由于表端的时间与控制端存在差异,在计价过程中无法实行统一的价格阶梯调整及价格方案调整,从而造成自来水公司运营过程中存在计费不一致的问题,因而有必要针对现有的主流智能水表的功能进行研究和改进。
发明内容
本发明的目的之一在于针对上述不足,提供一种IC卡智能水表阶梯计价系统,以期望解决现有技术中的IC卡智能水表不具备阶梯计价的功能,类似产品表端的时间与控制端存在差异,造成计价及调价不统一等技术问题。

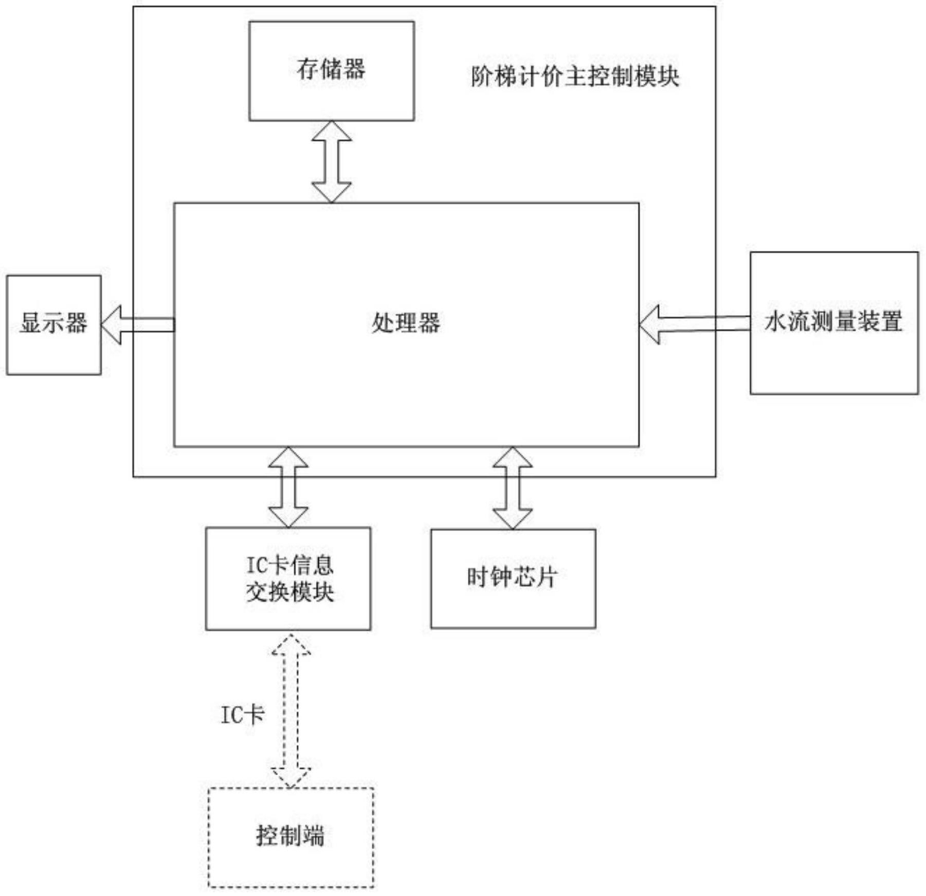
图为用于说明本发明一个实施例的IC卡智能水表结构示意框图
为解决上述的技术问题,本发明采用以下技术方案:本发明所提供的一种IC卡智能水表阶梯计价系统,所述的系统包括至少一个IC卡智能水表与远程控制系统,所述远程控制系统中设有IC卡模块,用于由远程控制系统通过IC卡模块将价格方案指令写入IC卡;所述的IC卡智能水表包括阶梯计价主控制模块、IC卡信息交换模块、时钟芯片与水流测量装置,所述阶梯计价主控制模块分别与IC卡信息交换模块、时钟芯片、水流测量装置相连接,所述阶梯计价主控制模块包括处理器与存储器,所述处理器与存储器相连接;所述IC卡信息交换模块用于读取IC卡中的价格方案指令并传输至处理器;所述水流测量装置用于将水流计数结果传输至处理器;由处理器根据价格方案中的周期持续时间,记录周期持续时间内的累计用水量并存储至存储器中。
所述处理器用于将价格方案指令中的价格方案存储至存储器中,并可由处理器将时钟芯片的时钟信息与远程控制系统的时间进行同步,使时钟芯片的时间与远程控制系统的时间保持一致;按照价格方案中的初始价格阶梯对计数结果进行价格计算;且处理器还读取存储器中周期持续时间内的累计用水量,与初始价格阶梯的上限值进行比较,判断当前周期持续时间内的累计用水量是否达到初始价格阶梯的上限,如判断结果为是,则按照价格方案中的下一价格阶梯对计数结果进行价格计算,反之则继续按照当前价格阶梯对计数结果进行价格计算。
所述处理器还用于根据时钟芯片中的时间判断当前时间是否与价格方案中的周期结束时间相同,如判断结果为是,则认为当前周期结束,将存储器中周期持续时间内的累计用水量清零,且复位到价格方案的初始价格阶梯对计数结果进行价格计算;反之则继续按当前价格阶梯对计数结果进行价格计算。
作为优选,进一步的技术方案是:所述价格方案包括当前价格方案和新价格方案,所述当前价格方案与新价格方案均由处理器分别存储至存储器,用于由处理器读取新价格方案的执行时间,与时钟芯片中的当前时间进行比较,判断当前时间是否满足新价格方案的执行时间,如判断结果为是,则将当前价格方案替换为新价格方案并执行,反之则继续执行当前价格方案。
更进一步的技术方案是:所述存储器中还存储有充值量数据,用于由处理器按照当前价格阶梯对计数结果进行价格计算,得到计算结果后,将计算结果的值从存储器中的充值量数据中扣除。所述阶梯计价主控制模块中的处理器还接入显示器,用于由处理器同时记录所有累计用水量与周期持续时间内的累计用水量并存储至存储器,并由处理器从存储器中读取所有累计用水量与周期持续时间内的累计用水量,通过显示器显示。
所述处理器判断当前周期是否结束为:首先根据时钟芯片中的时间判断当前日是否是与当前价格方案中的周期起始日相同,如判断结果为否,则继续按当前价格阶梯对计数结果进行价格计算,反之则通过下式继续判断是否满足周期起始月的条件:[0010] mod(m+12-M ,T)=0。
与现有技术相比,本发明的有益效果之一是:IC卡智能水表在与远程控制系统进行信息交互的过程中同时与远程控制系统进行时间同步,进而使IC卡智能水表始终与远程控制系统的时间保持一致,避免两者出现时间偏差,导致计价及调价不统一;并且价格方案中设置有多个价格阶梯,可通过终端IC卡智能水表处理器根据周期持续时间内的累计用水量,实时判断是否启动下一个价格阶梯进行计费,亦可根据价格方案中的周期结束时间判断是否应当结束当前周期,除时间同步外,整个过程均在表端完成;同时本发明所提供的一种IC卡智能水表阶梯计价系统结构简单,在实现阶梯计价的同时,也保证了系统中IC卡智能水表与远程控制系统之间时间的一致性,且可基于现有的IC卡智能水表进行改进,应用范围广阔。
如需进一步了解,请下载该专利完整说明书。
更多仪表技术专利最新动态,请持续关注
相关资料下载:[发明授权] IC卡智能水表阶梯计价系统.pdf